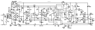
uA723 (MAA723) besleme devresi
1642677483353.webp
1642677493296.webp
1642677503717.webp
1642677536378.webp
Malzeme Listesi

D1-D4 - P600 nebo 1N5408
D5-1N4007
C1- 2200uF/ 63V
C2-470p keramika
C3-470p keramika
C4-47uF/ 63V
R1-2k
R2-5k1
R3-1k
R4-1k
R5-120R
R6-100R
R7- 1R2/ 5W
R8-3R3/ 5W
P1-1k/ N
P2- 2k2/ N
T1- BC546
T2-2N3055 nebo Tesla KD607
IO- UA723CN /= LM723CN / DIP 14
 
1642678032669.webp
Farklı bir tasarım ve montaj şekli ektedir.
 

Eklentiler

  • 1642678050481.webp
    1642678050481.webp
    109,7 KB · Görüntüleme: 570
Son düzenleme:

LM723 0--50volt 5 amper​

1643565937828.webp
 

Eklentiler

  • 1643565846009.webp
    1643565846009.webp
    74,7 KB · Görüntüleme: 616
  • 1643641791667.webp
    1643641791667.webp
    210,5 KB · Görüntüleme: 652
Son düzenleme:
Geri
Yukarı