[Menu]>[Electronic circuit beans collection]>[Switching regulator (2)]


The step-up converter
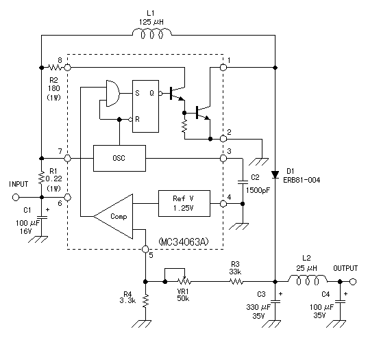
(MC34063A)




The step up converter is the power unit to make the output voltage which is higher than the input voltage. The converter which was made this time can make stable output voltage with the input voltage of +12V. The stable output voltage can be controlled in the range of +13V to +32V. Because it makes the limitation value of the input electric current about 1.3A, the maximum with the input electric power is about 16W.