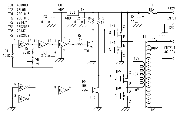
[Menu]>[Electronic circuit beans collection]>[DC/AC inverter (2)]


Circuit drawing
of DC/AC inverter (2)




Because the big electric current flows through the circuit shown bold lines, thick wiring material should be used.